网站首页
关于我们
集团简介
领导团队
组织架构
集团荣誉
乐动(中国)
党中央国务院信息
省委省政府信息
集团动态
公示公告
媒体关注
党群工作
党的建设
教育管理
青年之声
工会之窗
廉洁达电
廉洁文化
纪检动态
法规制度
经营发展
工作动态
规划建设
安全环保
人力资源
服务指南
用电政策
营业网点
业务办理
典型设计
信息公开
达电风采
基层之声
达电之星
社会责任
社会责任
互动交流
董事长信箱
总经理热线
服务指南
用电政策
营业网点
业务办理
典型设计
信息公开
信息公开
搜索
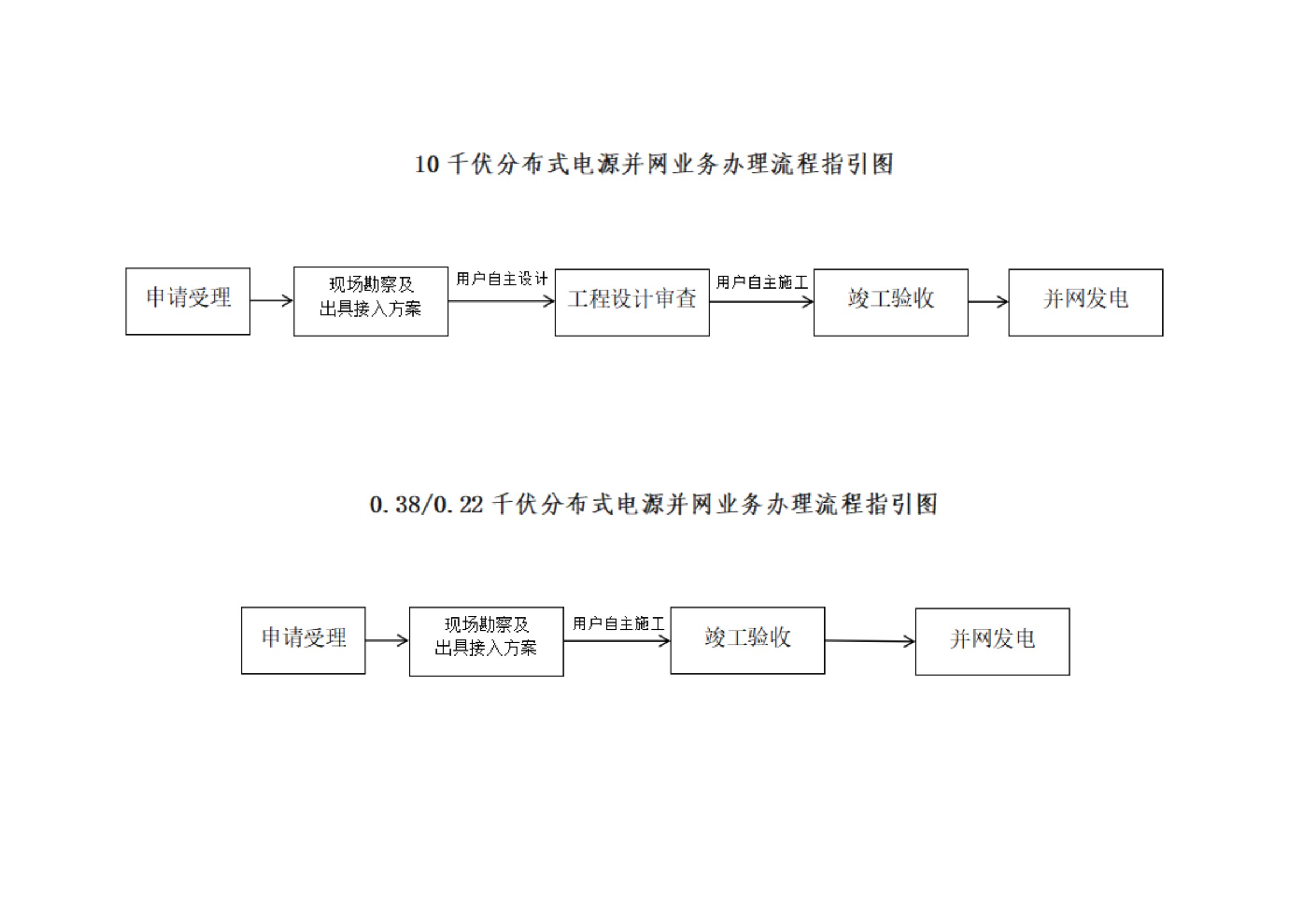
分布式光伏项目公示(十月)
Copyriht @2018-2019 乐动网页版页面登录 版权所有
蜀ICP备18038665号-1
川公网安备 51170202000237号
技术支持:
用我在线
爱游戏(ayx)中国官方网站
|
星空web版登录入口
|
华体会hth·(体育)中国官方网站
|
好博网页版登录入口
|
乐动全体育
|
乐鱼最新官方网站
|
乐鱼网页版直接进入
|
开云官方网页版官网
|
时搏网页版登录入口
|